一、概述:
電容器紋波電流測試裝置是用于電容耐電流溫升測試的專用設備。測試過程中可在直流電壓上疊加一交流電壓,對電容器進行高頻紋波耐久性試驗。具有DC輸出電壓高,AC輸出電流大,穩定性高和操作簡便等特點;支持數據保存和記錄,采用ARM產生PWM波形和控制,用戶只需根據試驗要求自動施加試驗條件,同時采用DDS數字頻率合成技術,實現高頻率、大電流輸出,具有過壓過流等保護功能。
二、直流電源示意圖
直流穩壓電源采用高壓逆變預穩壓、穩流直流電源,具有效率高,穩定性高,紋波小及瞬態響應快等特點,其工作原理如圖1。

(圖1)直流電源工作原理方框圖
三、高頻交流電源示意圖
高頻交流電源是經過AC-DC-AC變換的逆變電源、以微處理器為核心, PWM為控制方式,采用大功率主動元件IGBT模塊設計,具有頻率穩定,波形無失真,內阻小,連續工作時間長的優點,同時還具有過流、過壓等保護功能。,其工作原理方框如圖2。

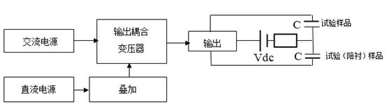
四、測試原理方框圖

(圖4)電容器老化紋波試驗臺工作原理方框圖
波形圖:

五、適用范圍:
u DC-link電容器熱穩定試驗,
u 薄膜電容器高頻紋波耐久性試驗;
u 鋁電解紋波試驗
u 安規電容器溫升試驗,
u 陶瓷電容器紋波耐電流試驗,
u 鉭電容高頻紋波耐久性試驗。
u 其他電容器紋波試驗、互感器參數性能測試、電池紋波試驗和其他磁性材料測試
六、技術特點:
u 采用7寸/10寸真彩觸摸屏進行系統參數顯示和控制;
u 數據掉電保存;
u 具有頻率寬,45Hz~500kHz頻率范圍內隨意選擇;
u 具有電流大,最大可支持1000A;
u 交流電壓最高可達到1500V;
u 直流偏置電壓最大支持5000V;
u 可選配具有溫度檢測模塊,采用高精度K型熱電偶,體積小,便于安裝;
u 實時監測紋波電流電壓,具有歷史數據保存;
u 支持歷史數據曲線波形描繪,支持U盤數據拷貝。
u 測試結束或異常情況停止測試并報警,并對樣品進行放電。
u 具有過溫、過流、過壓、IGBT故障等自動保護。
u 可選配測試管理軟件,便于分析數據,便于管理。
七、主要技術指標:
交流部分 | ||||||
型號 | RXCBE5800A | RXCBE5800B | RXCBE5800C | RXCBE5800D | RXCBE5800E | RXCBE5800F |
輸出頻率 | 45Hz~1kHz | 500Hz~1kHz | 1kHz~10kHz | 10K~100kHz | 100K~500kHz | 15K~200kHz |
類型 | 鋁電解120Hz | 電力電容 | 電力電容 | 薄膜電容 | 軍工,鉭電容 | 安規、陶瓷 |
頻率模式 | 部分連續/定頻 | 定頻 | 動態 | |||
輸出方式 | 變壓器耦合輸出 | LC諧振 | ||||
輸出最大電流rms | 1000A | 500A | 100A | 20A | 20A | |
輸出最大電壓rms | 1000V | 100V | 300V | 40V | 1500V | |
輸出功率 | 100kVA | 20kVA | 10kVA | 500VA | / | |
源功率 | / | 2kW80V | ||||
輸出波形 | 正弦波 | |||||
輸出頻率準確度 | 頻率誤差≤2% | |||||
設置方式 | 數控方式 | |||||
直流部分 | ||||||
DC偏置電壓 | 0~5000V,可定制 | 不可疊加 | ||||
溫度采集模塊(選配) | ||||||
模塊廠家 | 松下 | |||||
溫度采集通道 | 4ch/8ch | |||||
顯示范圍 | 0~300℃ | |||||
傳感器類型 | K型熱電偶 | |||||
顯示分辨率 | 0.1℃ | |||||
顯示準確度 | ±1%或±1℃ | |||||
溫升設置范圍 | 0~50℃ | |||||
溫升試驗判斷 | 溫度超過初始溫度的溫升設置范圍,試驗停止并報警 | |||||
測試系統(選配) | ||||||
工控機機 | 研華工控機,17寸顯示器 | |||||
安裝方式 | 內嵌式 | |||||
操作界面 | 基于Windows系統的Labview操作界面 | |||||
系統功能 | ? 基于labview人機操作界面 ? 顯示溫度于時間的溫升關系 ? 可定時存儲試驗數據 ? 可顯示試驗波形圖 ? 全自動溫升數據實時監測 | |||||
每段步進電流設置范圍 | 0.2~額定值 | |||||
自動測試功能 | 測試過程采用多段式,試驗時設置初始電流,每段試驗的時間可設置,每段步進電流可設置,直至溫度超過初始溫度的溫升設置范圍,試驗停止并報警 | |||||
段數及每段試驗時間設置范圍 | 可設置5段,每段老化時間0 ~ 9999.9H,可設置 | |||||
功能部分 | ||||||
試驗時間設置 | 0 ~ 9999.9H,可設置 | |||||
工作方式 | 長期滿負荷連續工作 | |||||
測試線 | 1.5米 | |||||
測試端子方向 | 側邊輸出 | |||||
智品匯售后服務
設備售后政策:
*設備保修期:一年
*售后電話:4008166687
1、我司組建了一批有豐富經驗的現場工程師和高級技師,對設備出現的任何問題都能夠在最快的時間內做出反應,進行售后維護。
2、新產品交付一周內,我司售后技術部的工作人員會根據客戶提供的聯系方式和地址,到客戶所在地對設備進行安裝售后培訓工作。
3、所有有關于產品質量投訴,在1小時內經予答復,省內3~5小時、省外24~48小時內趕到現場,并根據投訴的情況確定處理措施,進行售后維護。
4、為更好的解決客戶的困難和疑慮,我司承諾所有維修人員隨叫隨到。
5、保質期內有關于產品質量引發的費用,由我司承擔。
6、保質期內由于貴方的使用不當,或者是自然環境造成的我方免費提供維修,維修所用的材料和配件均只收成本價。